2671系列數字兆歐表的使用方法及注意事項
一.產品介紹
1、系列型號
| 型號 | 輸 出 電 壓 | ||||||
|---|---|---|---|---|---|---|---|
| 100V | 250V | 500V | 1000V | 2000V | 2500V | 5000V | |
| BY2671 | √ | √ | √ | √ | |||
| BY2671F | √ | √ | √ | √ | |||
| DMG2671 | √ | √ | √ | √ | |||
| DMG2671F | √ | √ | √ | √ | |||
| BY2671G | √ | √ | √ | √ | |||
2.儀表工作原理
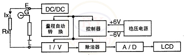
2671系列數字兆歐表由中大規模集成電路組成。本表輸出功率大,短路電流值高,輸出電壓等級多(有四個電壓等級)。工作原理為由機內電池作為電源經DC/DC變換產生的直流高壓由E極出經被測試品到達L極,從而產生一個從E到L極的電流,經過I/V變換經除法器完成運算直接將被測的絕緣電阻值由LCD顯示出來。
3.儀表電路框圖
如圖所示:

4.儀表使用范圍
本儀表是電力、郵電、通信、機電安裝和維修以及利用電力作為工業動力或能源的工業企業部門常用而必不可少的儀表。它適用于測量各種絕緣材料的電阻值及變壓器、電機、電纜及電器設備等的絕緣電阻。
二.功能特點
本表具有以下特點:
·輸出功率大、帶載能力強,抗干擾能力強。
本表外殼由高強度鋁合金組成,機內設有等電位保護環和四階有源低通濾波器,對外界工頻及強電磁場可起到有效的屏蔽作用。對容性試品測量由于輸出短路電流大于1.6mA,很容易使測試電壓迅速上升到輸出電壓的額定值。對于低阻值測量由于采用比例法設計故電壓下落并不影響測試精度。
·本儀表不需人力作功,由電池供電,量程可自動轉換。一目了然的面板操作和LCD顯示使得測量十分方便和迅捷。
·本表輸出短路電流可直接測量,不需帶載測量進行估算。
三.技術指標
① 使用條件
環境溫度:0℃~+45℃ 相對濕度:≤85%RH
② 輸出電壓等級、測量范圍、分辨率、誤差
輸出電壓等級:100V,250V,500V,1000V,2000V,2500V,5000V(根據型號而定)
測量范圍:0~19999MΩ(DMG2671系列:0~1999MΩ)
分 辨 率:0.01MΩ,0.1MΩ,1.0MΩ,10.0MΩ
相對誤差(有效測量范圍外精度不參與計量):
| 規格額定電壓 (V) |
測量上限 (MΩ) |
有效測量范圍 (MΩ) |
準確度等級 | 備注 |
|---|---|---|---|---|
| 100 | 20000 | 0.5-100 | ⑸ | 起始為0.1MΩ |
| 100-1000 | ⑽ | |||
| 250 | 20000 | 1-1000 | ⑸ | 起始為0.1MΩ |
| 1000-2000 | ⑽ | |||
| 500 | 20000 | 1-1000 | ⑸ | 起始為0.1MΩ |
| 1000-2000 | ⑽ | |||
| 1000 | 20000 | 1-1000 | ⑸ | 起始為1MΩ |
| 1000-2000 | ⑽ | |||
| 2000 | 20000 | 1-1000 | ⑸ | 起始為1MΩ |
| 1000-2000 | ⑽ | |||
| 2500 | 20000 | 1-1000 | ⑽ | 起始為1MΩ |
| 1000-5000 | ⒇ | |||
| 5000 | 20000 | 1-1000 | ⑽ | 起始為1MΩ |
| 1000-10000 | ⒇ |
③ 輸出最高電壓帶載能力
電壓/負載如下表:
| BY2671 | 2500V/20MΩ |
|---|---|
| BY2671F | 1000V/20MΩ |
| DMG2671系列 | 2500V/20MΩ |
| BY2671G | 5000V/50MΩ |
電壓跌落:約10%
短路電流:≤1.6mA(5KV高壓≥2mA)
④ 電源適用范圍、功率損耗
直流:8×1.5V(AA,R6)電池
交流:220V/50Hz
功耗:靜態功耗≤160mW;最大功率≤2.5W
⑤ 體積與重量
體積:217mm(L)×217mm(W)×133mm(D);
重量:<1.8kg
四.使用說明
1、測量步驟
開啟電源開關“ON”,選擇所需電壓等級,開機默認為500V檔,選擇所需電壓檔位,對應指示燈亮,輕按一下“高壓”鍵,高壓指示燈亮,LCD顯示的穩定數值乘以10即為被測的絕緣電阻值。當試品的絕緣電阻值超過儀表量程的上限值時,顯示屏首位顯示“1”,后三位熄滅。關閉高壓時只需再按一下“高壓”鍵,關閉整機電源時按一下電源“OFF”。
注:測量時,由于試品有吸收、極化過程,絕緣值讀數逐漸向大數值漂移或有一些上下跳動,系正,F象。
2、接線端子符號含義
測量絕緣電阻時,線路“L”與被測物同大地絕緣的導電部分相接,接地“E”與被測物體外殼或接地部分相接,屏蔽“G”與被測物體保護遮蔽部分相接或其他不參與測量的部分相接,以消除表泄漏所引起的誤差。測量電氣產品的元件之間絕緣電阻時,可將“L”和“E”端接在任一組線頭上進行。如測量發電機相間絕緣時,三組可輪流交換,空出的一相應安全接地。
五.注意事項
1、存放保管本表時,應注意環境溫度和濕度,放在干燥通風的地方為宜,要防塵、防潮、防震、防酸堿及腐蝕氣體。
2、測物體為正常帶電體時,必須先斷開電源,然后測量,否則會危及人身設備安全!本表E、L端子之間開啟高壓后有較高的直流電壓,在進行測量操作時人體各部分不可觸及。
3、本儀表為交直流兩用,不接交流電時,儀表使用電池供電,接入交流電時,優先使用交流電。
4、當表頭左上角顯示“←”時表示電池電壓不足,應更換新電池。儀表長期不用時,應將電池全部取出,以免銹蝕儀表。

采購:15308655582 
